医疗器械
-
MEMS提高医疗设备流量测量精度
流量传感器是众多医疗设备的关键器件,它被用来监视气体输出量以确保流量精确。目前可用的流量传感技术主要包括压差传感、正排量传感及叶轮传感。与那些不包含集成的信号放大与温度...
2012-07-09 -
超声成像系统的功能介绍及电子元件的设计选型
概述 通过发射超声能量进入人体,接收并处理返回的反射信号,相控阵超声系统可以生成体内器官和结构的图像,映射血液流动和组织运动,同时提供高准确度的血流速度信息。传统设计中,...
2012-07-09 -
欧洲杯皮肤也熬夜 激光美容护理问题肌
欧洲杯如火如荼正进行,身处国内的球迷们要一饱眼福,就必须做好熬夜看球的计划,其中不乏女球迷或陪他熬夜的女性。激情澎湃之后,皮肤问题便接踵而至,据北京叶子整形美容医院邱银...
2012-06-18 -
聚焦激光技术—创新与信息尽在2013年德国科隆国际牙科展览会
在实践中应用单色光各种器材分类的最新趋势将激光技术集成到已有的牙科实践概念之中国际牙科展览会的主题之一 无接触、无痛苦、应用广泛,这些优势使得激光成为引领未来的治疗手段。...
2012-06-18 -
RFID技术在智能医疗行业的应用
随着经济持续快速和居民生活水平的不断提高,人们对健康的需求也越来越大,医疗市场迅速扩展。伴随着医疗体制改革的深入,如何提高医疗服务产业化,让医疗资源的得到更充分的发挥等...
2012-06-13 -
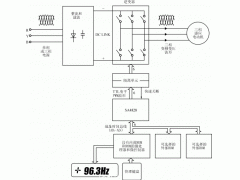
医学治疗仪全数字式专用变频器的设计(二)
3.3SA4828芯片的控制功能 对SA4828芯片的控制是通过微处理器接口将数据送入内部的两个寄存器来实现的。它们是初始化寄存器和控制寄存器。 初始化寄存器用于设定和电机及 逆变器 有关的一些...
2012-05-23 -
医学治疗仪全数字式专用变频器的设计(一)
前言 医学治疗仪的服务对象是人,由此决定了对其传动 控制系统 要求的严格性,尤其是用于治疗颈椎病和腰椎间盘突出症的治疗设备,对传动系统的安全性和准确性提出了 更高的要求:绝对...
2012-05-23 -
集成FANUC机器人的高速贴标签应用系统
位于康涅狄格州Southington的Clear Automation公司是一家专注于为客户设计、定制、和安装机器人和机器视觉系统的集成商。该公司生产的各种自动化装配和包装机械在包括个人护理用品,医疗器械...
2012-05-11
排行榜
华体会联盟hth
关注我们
关注微信公众号,获取更多服务与精彩内容





















